5 svar
2316 visningar
Sillan 33 – Fd. Medlem
Postad: 8 mar 2020 15:15

Användning av multimeter

Hej,
Vid användning av multimeter ska man ställa in mätområdet så att området är högre än det som ska mätas för att inte bränna säkringarna och förstöra metern. Jag undrar om någon kan utvidga denna förklaring? Jag vet inte riktigt hur en multimeter är uppbygg och vet inte riktigt vad som sker inne i den när man mäter spänning och ström. 

ConnyN 2614
Postad: 8 mar 2020 16:16

Vid spänningsmätning har du ett högt motstånd i din multimeter och därför mycket låg ström. Rekommendationen är att alltid ha inställt på hög växelspänning när man avslutar. Då har man minimerat risken för att skada instrumentet vid ny mätning.

Vid strömmätning måste man ha kontroll på anslutningar och inställningar för då ska den uppmätta strömmen gå igenom instumentet. En säkerhetsåtgärd är att använda tångamperemeter om det är möjligt.
För att skydda instrumentet mot hög strömgenomgång har man en säkring i amperekretsen.

Vid strömmätning ska man aldrig dra ur sladden utan att bryta strömmen. Har man en stor induktans ansluten så kan det bli farliga ljusbågar. 

Så vid all strömmätning, händerna i fickorna tills ni vet vad ni gör och helst en planerad genomgång innan för att undvika misstag.

Sillan 33 – Fd. Medlem
Postad: 9 mar 2020 21:52

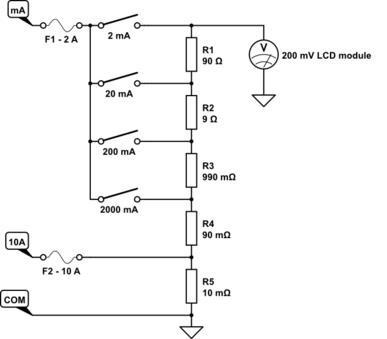
Jag hittade en schematisk bild över hur det kan se ut inne i multimetern vid mätning av ström. Om jag nu vrider upp metern till 200mA-området så kommer strömmen att gå genom säkringen F1-2A (resistans?) och sedan genom resistorn R3 och ut till COM. Om den ström jag ska mäta är mycket högre än 200mA (t.ex 2000mA) håller säkringen och resistorn R3? sen undrar jag hur kommer det sig att ju mindre ström man mätser desto högre är resistansen hos resistorerna?  

Lindehaven 820 – Lärare
Postad: 10 mar 2020 11:55 Redigerad: 10 mar 2020 11:55

Se R1 ... R5 som en spänningsdelare. Kopplar man in mätområdet 200 mA så fördelas strömmen man mäter till två grenar. Den ena (I1) går genom R3 R4 R5 till COM. Den andra (I2) går genom R2 R1 LCD voltmeter till COM. En LCD voltmeter har en mycket hög resistans (typiskt 10 Mohm eller mer) för att inte belasta det man ska mäta.

Strömmen I2 blir mycket låg jämfört med strömmen I1, men räcker för att LCD voltmetern ska fungera. Eftersom resistansen i R2+R1 är mycket låg jämfört med LCD voltmeterns resistans så blir nästan hela spänningsfallet över LCD voltmetern. LCD voltmetern ger fullt utslag vid 200 mV. Prova att räkna vilket utslag som fås vid olika strömmar, t ex 100 mA eller 200 mA, så ser du hur det funkar.

Säkringen F1 är på 2 A så den bör hålla om man mäter 2000 mA (=2A). Det är svårt att säga om resistorn R3 håller eller inte eftersom det beror på hur multimetern är konstruerad. Strömmen I1 genom R3-R4-R5 blir nästan 2 A och spänningsfallet över R3 blir då ca 1,8 V vilket ger en effekt på ca 3,6 W. R3 bör vara dimensionerad för minst den effektutvecklingen för att hålla för strömmar upp till 2 A. Om man då mäter strömmar över 2 A så ska säkringen lösa ut istället.

Säkringarna F1 och F2 har försumbart låga resistanser.

Sillan 33 – Fd. Medlem
Postad: 10 mar 2020 14:34
Lindehaven skrev:

Se R1 ... R5 som en spänningsdelare. Kopplar man in mätområdet 200 mA så fördelas strömmen man mäter till två grenar. Den ena (I1) går genom R3 R4 R5 till COM. Den andra (I2) går genom R2 R1 LCD voltmeter till COM. En LCD voltmeter har en mycket hög resistans (typiskt 10 Mohm eller mer) för att inte belasta det man ska mäta.

Strömmen I2 blir mycket låg jämfört med strömmen I1, men räcker för att LCD voltmetern ska fungera. Eftersom resistansen i R2+R1 är mycket låg jämfört med LCD voltmeterns resistans så blir nästan hela spänningsfallet över LCD voltmetern. LCD voltmetern ger fullt utslag vid 200 mV. Prova att räkna vilket utslag som fås vid olika strömmar, t ex 100 mA eller 200 mA, så ser du hur det funkar.

Säkringen F1 är på 2 A så den bör hålla om man mäter 2000 mA (=2A). Det är svårt att säga om resistorn R3 håller eller inte eftersom det beror på hur multimetern är konstruerad. Strömmen I1 genom R3-R4-R5 blir nästan 2 A och spänningsfallet över R3 blir då ca 1,8 V vilket ger en effekt på ca 3,6 W. R3 bör vara dimensionerad för minst den effektutvecklingen för att hålla för strömmar upp till 2 A. Om man då mäter strömmar över 2 A så ska säkringen lösa ut istället.

Säkringarna F1 och F2 har försumbart låga resistanser.

Tack! 
Så pga voltmeterns höga inre resistans så kommer inte höga ström att påverka metern? Men om man mäter höga spänningar inom låga mätområdet (t.ex mV)? Då borde metern gå sönder?

Går det på något sätt att uppskatta storleksordningen på ström och spänning innan man utför mätningen för att kunna justera metern?

Lindehaven 820 – Lärare
Postad: 10 mar 2020 18:46

Läs det ConnyN skrev för det är korrekt.

Ja, om du mäter höga spänningar i det låga mätområdet så riskerar du att förstöra multimetern. Hur hög överspänning en multimeter kan hantera framgår av vilken kategori den tillhör. Kjell & Co beskriver detta om du vill läsa mer.

Den schematiska bild du visar gäller enbart mätning av ström. Alla tillräckligt stora strömmar påverkar multimetern. Det är i detta fall säkringarna F1 och F2 som skyddar multimetern mot höga strömmar. Om du tar ett par exempel och räknar så förstår du bättre vad som händer.

Om du känner till vilken krets som ska mätas så kan du antagligen göra en uppskattning av storleksordningen på strömmen som ska mätas. Som exempel kan vi uppskatta den ström som ett bilbatteri ger om man slår på tändningen på en gammal bil. Det är kanske ett antal indikatorlampor, positionsljus, fläkt, skyltbelysning och radion som börjar dra ström. Vi gissar att det är ca 35 W totalt och vi vet att ett friskt bilbatteri ger ca 12 V utspänning så det blir ca 3 A. Innan vi kopplar in multimetern för att mäta bör vi alltså ställa den på "10A" istället för "2A".

Svara
Close